FAQ

Ist der Einsatz des Gira IP-Kopplers als Schnittstelle am HomeServer möglich?

Antwort

Dieser Gira IP-Koppler stellt einen Linienkoppler dar, der auf der
übergeordneten Seite mit einem Ethernet-Anschluss ausgerüstet ist. Die ETS 3
Professional unterstützt das Gerät als reine Schnittstelle und auch als Koppler.
Ab der Version 2.1.050614 des HomeServer Experten unterstützt der HomeServer
das KNX EIBNet/IP-Protokoll in der Version Routing. Dies ist für den Gira
IP-Koppler notwendig. Deshalb ist ein gemeinsamer Einsatz möglich.
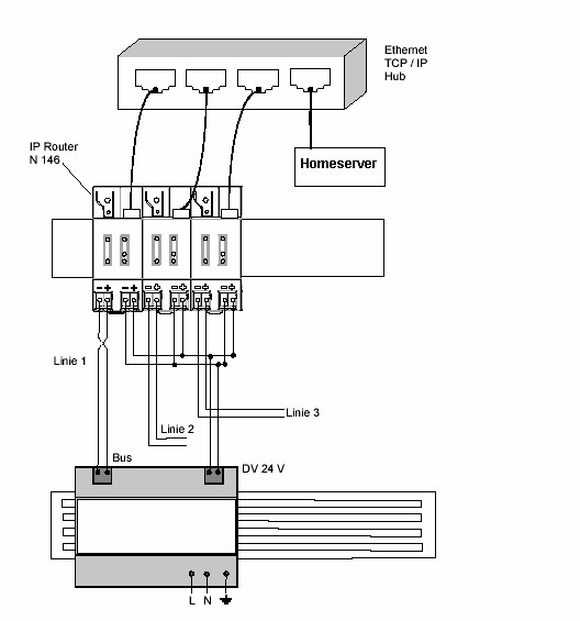
Bild 1 zeigt als Beispiel eine Anlage, in der der Koppler zusammen mit dem
HomeServer eingesetzt wird.
Besonders wichtig ist die Einstellung der physikalischen Adresse der
Schnittstelle im HomeServer Experten (siehe Bild 2).
Die physikalische Adresse wird, im Gegensatz zur BCU 2 FT1.2, nicht in ein
Gerät geladen, muss aber zwingend, der Topologie entsprechend, eine freie
physikalische Adresse erhalten. Wird dies nicht berücksichtigt, funktioniert
das Routing unter Umständen in einer oder mehreren Linien nicht.

Produkt

Gira HomeServer 2 Net
Artikelnummer: 0529 00

Bild 01

Bild 02

Weitere Informationen

Gira HomeServer

Hat Ihnen die Antwort weitergeholfen?

Wenn wir Ihnen nicht weiterhelfen konnten, dann nehmen Sie doch Kontakt mit uns auf.